一、概述
在大型水電廠、水庫、碼頭等,起重機是重要的工作設備。經常有多臺移動式起重機在同一軌道上工作,由于受到各種影響,司機的視角經常會有死區,不能準確判斷與相鄰的起重機運行的安全距離,因此在工作時存在起重機之間相互碰撞的安全隱患。

二、控制原理
電氣控制采用海為PLC為控制核心,從激光傳感器讀取距離數據,經處理后與安全限定值進行比較,根據不同的比較結果輸出相應的控制策略控制大車行走,從而保證起重機能夠安全運行。
三、電氣原理圖如下:

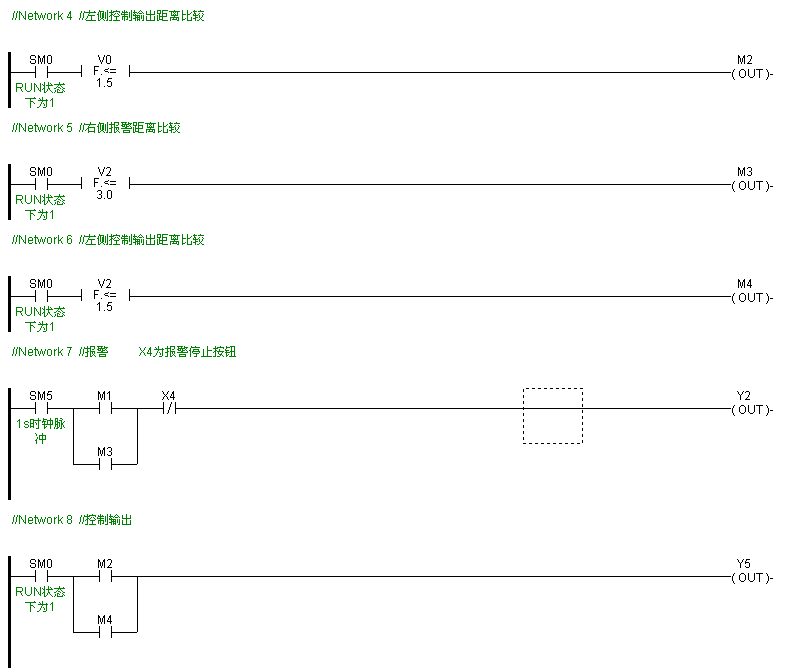
四、控制程序如下:
當激光檢測距離小于3米時,控制輸出報警;
當激光檢測距離小于1.5米時,控制繼電器輸出信號,切斷大車行走主回路動力;


五、現場使用圖:


六、總結:
本人第一次接觸使用海為PLC,經常短暫的熟悉之后完成了本電氣控制的應用。感覺實用性較強,能夠滿足常規的控制要求,軟件使用上手比較快,模似功能比較方便;經過本次試用后,我們增加了對民族品牌的信心,以后我們會繼續關注海為的發展并用實際行動去支持海為。
海為公眾號
海為云APP
廈門海為科技有限公司
0592-3278716 (技術) | 4000-360-362 (商務)
海為總部:廈門市集美區軟件園三期C03棟13-14層 | 制造中心:廈門市翔安區火炬高新區(翔安)產業區垵邊南路336-2號4樓